
此系統是用來連續定量給料,即能保持各時刻給料量不變。電振給料機的瞬時給料量不但取決于本身振幅的大小,還取決于輸送物料的物理性質。如:物料的粒度,濕度等。也就是說,電氣調節的均勻度是有一極限值。因此只能要求電振給科機給科量每一瞬時盡量保持不變。其系統原理圖如圖9—5所示。
從電磁振動給科機把物科給到運輸皮帶上,通過安裝于皮帶下方的差動變壓器,取出反映瞬時重量變動信號,經過放大器和給定信號進行比較,將比較后產生的誤差信號送給SCR月觸發裝置。從而保持瞬時給料量不變。
下面,正航儀器為您介紹其工作原理:
1.反饋回路


反饋信號的獲得,是在電振給料機前邊一米處的皮帶的下方安裝一個差動變壓器,差動變壓器原理圖,見圖9—6n差動變壓器的反饋信號經過半導體放大器放大后,加入比較環節。其比較后的誤差信號經過放大來控制SCR的觸發電路,以改變SCR的控制角。當運輸皮帶上的物料量較給定恒大時,經過放大的反饋信號使SCR控制角增大(即導電角減小),使電振給料機輸入電壓減小,因而電振給科機振幅減小,給料量下降。反之,反饋信號使5c及控制角減小,從而電振給料機振幅增大,給料量增加。通過這些環節保證瞬時給料量盡量符合要求。
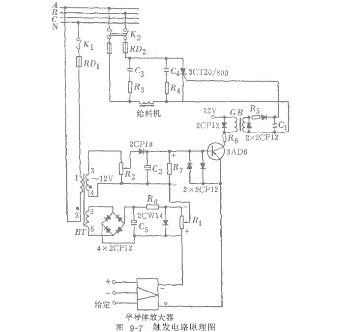
2.觸發單元
觸發電路如圖9-7所示。該電路是由二極管2GPl8和電容器c2組成的電路產生鋸齒波電壓。

由4x 2cPl2組成的全波整流電壓作為給料星的指令電壓,指令電壓的大小通過電位計R,來調整,從而改變要求的給料量。鋸齒波電壓,給定指令電壓和反饋電壓三者迭加后送至三極管3AD6。三極管是工作在開關狀態,在一個周期內,當輸入電壓使得基極電壓為正時,集電極電路無電流通過。當基極電壓為負時,集電極電路導通;電流由零至最大,且通過脈沖變壓器BM產生一脈沖電壓,使可控硅SCR導通一次。在每一個周期內,電路都重復上述過程。該系統采用可控硅閉環調節,故能方便的調節給料量。該系統是某選煤廠在自動連續定量給料裝置中使用的。(本文來源:正航儀器)http://www.ahqiangfeng.com

粵公網安備 44190002002768號